الوقاية التفاضلي
هي الطريقة الأساسية لحماية المحولات مع الأخذ في الاعتبار بعض النقاط وهي :
- نسبة التحويل : يجب أن تتوافق القيم المقننة لمحول التيار مع التيارات المقننة لملفات المحول الذي يتم توصيله به
- ونتيجة وجود فرق في الطور الزاوي بمقدار 30o بين الملفات المتصلة من الناحية النجمية Y والناحية المثلثية وحقيقة أن مكونات التتابع الصفرية في الناحية النجمية Y لا تظهر على أطراف الناحية المثلثية يتم توصيل محولات التيار بالشكل النجمي Y للملف المتصل على شكل المثلثي وتوصل بالشكل المثلثي للملف المتصل على الشكل النجمي Y.
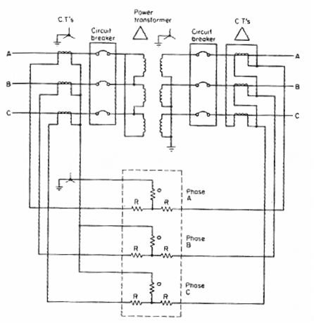
ويوضح شكل (3) نظام الوقاية التفاضلية الذي يطبق على محول من النوع دلتا Y/ .
ويوضح شكل (4) تفاصيل نظام الوقاية التفاضلية لمحول ثلاثي الملفاتY /دلتا/Y وعندما يتم توصيل محولات التيار بالشكل دلتا يجب أن تقل القيم المقننة الثانوية بمقدار: 1/Ö3مرة من القيم المقننة الثانوية للمحولات المتصلة بالشكل النجمي Y .
- وجود بعض السماحية عند تغيير نقطة التفرع tap changing باستخدام ملفات تقييد الحركة والتى تحدث انحياز (Bias) ويجب أن يتم اختيار ملف الانحياز بحيث يتعدى تأثيره أعلي انحراف نسبي .
مثال
محول دلتا Y/ ، 15 ميجا فولت أمبير ، 33/11 كيلو فولت و به نظام وقاية تفاضلية وبنسب التحويل لمحولات التيار الموضحة في شكل (1) ، أحسب تيارات المرحل عند تمام الحمل . وأوجد أقل قيمة لضبط تيار المرحل ليسمح بزيادة في الحمل بمقدار 125 %.
الحـــــــــــل :تيار الخط الابتدائي يعطي كما يلي :
Ip = 15 x 106 /( Ö3 ) (33 x 103) = 262.43 A
وتيار الخط الثانوي هو :
Is = 15 x 106 /( Ö3 ) (11 x 103) = 787.30 A
ولهذا يكون التيار الابتدائي لمحول التيار (C.T.) هو :
ip = 262.43 x 5 / 300 = 4.37 A
ويكون التيار الثانوي لمحول التيار هو :
is = 787.30 x Ö3 x 5 / 2000 = 3.41 A
مع ملاحظة الضرب في (Ö3 ) للحصول على القيم في الناحية التى تتصل فيها محولات التيار بالشكل دلتا . ولهذا تكون قيمة تيار المرحل عند الحمل الطبيعي هي :
ir = ip – is = 4.37 - 3.41 = 0.9648 A
ومع السماح بنسبة زيادة في الحمل تقدر بــ 1.25 قيم ضبط المرحل عند :
Ir = (1.25) (0.9648) = 1.206 A

Dr. M. Walid Issa
